產品介紹
GGD型交流低壓配電柜適用于發電廠、變電站、廠礦企業等、電力用戶作為交流50赫,額定工作電壓380V,額定工作電流至3150A的配電系統中,做為動力,照明及配電設備的電能轉換,分配與控制之用。GGD型交流低壓配電柜是根據能源部主管部門,廣大電力用戶及設計部門的要求,本著安全、經濟、合理、可靠的原則而設計的新型低壓配電柜,產品具有分斷能力高,動熱穩定性好,結構新穎、合理、電氣方案切合實際,系列性,適用性強,防護等級高等特點。可作為更新換代的產品使用。
GGD型低壓配電柜符合GB7251《低壓成套開關設備和控制設備》等標準。
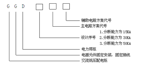
產品型號及含義
●周圍空氣溫度不高于+40℃,不低于-5℃,24h內的平均溫度不得大于+35℃。
●戶內安裝使用,使用地點的海拔高度不超過2000M。
●周圍空氣相對溫度在最高溫度為+40℃時不超過50%,在較低溫度時允許有較大的相對濕度(例如+20℃時為90%)應考慮到由于溫度的變化可能會偶然產生凝露的影響。
●設備安裝時與垂直面和傾斜度不超過5度。
●設備應安裝在無劇烈震動和沖擊的地方,以及不足使電器元件受到腐蝕的場所。
電氣參數
●額定絕緣電壓660V
●額定工作頻率50HZ
●輔助電路的工作電壓交流:100V 220V 380V 直流:110V 220V
●額定工作電流
GGD1 400A 600A(630) 1000A
GGD2 400A 1500A (1600)
GGD3 2000A 2500A 3150A
●額定短路強度
GGD1 分斷能力15KA 峰值耐受電流30KA
GGD2 分斷能力30KA 峰值耐受電流63KA
GGD3 分斷能力50KA 峰值耐受電流105KA
柜體結構
●構架用gMf冷彎型鋼材局部焊接拼裝而成,其鋼性及承載能力均達到電器元件的安裝要求,構架上分別有按E=20MM和E=100mm模數排列的安裝孔,以提高產品裝配的通用性。
●主母線排列在柜的上部后方,采用的ZMJ型母線夾為積木式組合結構,用高阻燃PPO合金材料熱注成型,機械強度和絕緣強度高,能承受有效值50KA,峰值105KA動,熱穩定沖擊力,長期允許溫度可達120℃。
●構架外形尺寸見下表:(外形見圖)
●柜門采用鍍鋅轉軸式鉸鏈與構架相邊。安裝、拆卸方便,門的折邊處均加有橡膠嵌條,關門時門與柜體之間的嵌條有一定的壓縮行程,以防門邊與柜體直接碰撞,并提高了門的防護等級。
●裝有電器元件的儀表用多股軟銅線與構架相連,柜內的安裝件與柜架間用接地滾花螺釘鏈接,構成完整的接地保護電路。
●柜體前后,頂面及兩端側的防護等級達到IP30,也可根據用戶的要求在IP20-IP40之間選擇。
●為加強通風和散熱,在柜體的下部,后上部和頂部均有通風散熱孔,使柜本在運行中形成自然通風道,有較好的散熱性能,散熱孔用鋼絲網板加封,以保證柜體的防護等級。
●柜體的頂蓋,可在需要時拆除,便于現場主母線的裝配和調整,柜頂的四角裝有吊環,便于起吊、裝運。
●柜體被復層采用聚脂桔形烘漆噴涂,消除眩光,且附著力強,柜內的安裝件均鍍鋅、鈍化處理,提高了“三防”性能。
安裝與使用
●產品到達收貨地點后,首先應當檢查包裝是否完整無損,發現問題應及時通知有關部門查找原因。對于不立即安裝的產品,應根據正常使用條件的規定,置于適當的場所,投入運行前應對產品全方們的檢查和絕緣電阻測定(用500伏兆歐表測量絕緣電阻值應不得低于1兆歐)。
使用注意事項
●本產品為不靠墻安裝,單面(正面)操作,雙面開門維修的低壓配電柜,產品的維修通道及柜門,必須經考核合格的專業人員方可進入或開啟進行操行,檢查和維修。
更多產品







